| 产品用途 | 气瓶压力循环试验 |
|---|---|
| 测量精度 | 0.01 |
| 产地 | 山东 |
| 产品类型 | 全新 |
| 动力类型 | 天然气 |
| 适用范围 | 汽车工业 |
| 重量 | 650kg |
| 操作类型 | 全自动 |
| 品牌 | 思明特(济南) |
| 型号 | sup |
| 加工定制 | 是 |
气瓶疲劳试验机
|
|
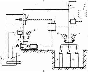
| 一、气瓶疲劳试验机应用范围: 济南思明特开发的气瓶疲劳试验机主要用于呼吸气瓶,缠绕气瓶、LNG气瓶,CNG气瓶、LPG气瓶、氮气瓶、氧气瓶、蓄能器、消防气瓶、呼吸气瓶等气瓶的压力疲劳试验,满足试验标准:GB/T 9252—1988《气瓶疲劳试验方法》,GB 9252-88 气瓶疲劳试验方法。 GB 4351 手提式灭火器, GB 17258 汽车用压缩天然气钢瓶 , ISO 11439天然气汽车车载高压气瓶 ,ISO 9809国际标准钢瓶, ECE R110 车辆推进系统用压缩天然气 。 二、基本参数 1. 试验介质:水、油 6. 试验介质温度:室温~130℃(根据客户要求) 三、气瓶压力循环试验机设备构成 本试验台由3 个主要部分组成: 四、型号选择
| |||||||||||||||||||||||||||||||||||||||




